西安助孕私人联系方式_西安代妈25万_西安捐卵机构公司-捐卵联系方式咨询

咨詢熱線:

13382898158
產品中心

PRODUCT CENTER

查看詳情 +
關于我們

ABOUT US

江蘇錫川化工設備有限公司 堅持標準化生產,確保品質如一

江蘇錫川化工設備有限公司地處風景秀麗的太湖之濱,北依滬寧高速,京滬高鐵,南距環太湖高速,蘇南碩放國際機場,東接無錫經濟開發區,京杭大運河,312國道, 環境交通好。

我公司專業制作:精餾塔、酒精回收塔、甲醇回收塔、乙醇回收塔、蒸餾塔、換熱器/冷凝器系列、化工儲罐、發酵/提取/過濾設備、離心式刮板薄膜蒸發器刮板蒸發器/多效蒸發器、短程蒸餾、刮片機系列、反應釜/反應鍋系列、發酵罐/提取罐/濃縮罐系列、化工儲罐/填料塔系列、生物柴油設備...

MORE
關于我們
新聞資訊

NEWS INFORMATION

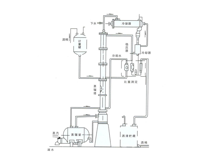
讓我們來看看蒸餾塔的工作原理

蒸餾塔是一種利用物理方法實現混合物組分分離的化工設備。它通過加熱使得混合物中不同...

查看詳情 +
  • 解析乙醇回收塔高位罐容積的重要性及其影響2024-05-10
  • 分析酒精回收塔的塔體高度對分離效率的影響2024-04-23
  • 解析甲醇回收塔的結構設計及其關鍵要素2024-04-09
  • 關于回收塔的塔容積參數詳解2024-03-23
  • 蒸餾塔:進料壓力的重要性及其影響2024-03-07
  • 精餾塔:環量系數的關鍵作用2024-02-21
  • 淺談塔體尺寸對乙醇回收塔的影響2024-01-22
蚌埠市 蚌埠市 靖州 泗洪县 平顺县 和田县
神农架林区 资溪县 黄山市 专栏 南开区 延庆县
石河子市 台东市 楚雄市 巩留县 九寨沟县 理塘县
房产 巩义市 寻甸 盈江县 大厂 弥勒县